Na wstępie witam serdecznie wszystkich użytkowników forum.
Jakieś dobre 10 lat temu zakupiłem monitory DIY na przetwornikach STX.
Tweeter STX GDWK-10-200-8-PJ (obecnie T.10.200.8.PC)
Woofer STX GDN-14-100-8-SK (bodaj kewlarowe membrany)
Tak sobie u mnie leżały prawie nieużywane, aż pewnego pięknego dnia postanowiłem, że trzeba im dać drugie życie, sprawdziłem same przetworniki i ponieważ okazały się być w bardzo dobrym stanie postanowiłem, że przeprowadzę ich renowację. Wiązało się to z koniecznością usunięcia starego forniru, wrzucę wszystko kiedy projekt będzie skończony, a tymczasem nie o tym...
Po wytłumieniu matą filcową 10mm i wstępnych odsłuchach doszedłem do mniowsku, że coś jest nie tak z górą, jest cofnięta przez co średnica wydaje się płytka a całość przytłumiona.
Na pierwszy ogień poszła do sprawdzenia zwrotnica, to co rzuciło mi się od razu w oczy to elektrolit M.D.L.'a 12 µF w niskim torze, po 15-stu (a może i więcej?) latach miał prawo nie trzymać parametrów.
Zmieniłem go na Monacor 12 µF MKP i bingo to on tutaj był winowajcą, całość wróciła na swoje miejsce, spód jest punktowy i precyzyjny a góra w końcu gra tak jak powinna.
Gra to w tym momencie bardzo przyjemnie jak na budżetowe przetworniki z przed 15 czy może więcej lat, a trochę porównania mam.
Niemniej co tu dużo mówić, nie znam się na projektowaniu zwrotnic, wiec byłbym wdzięczny gdybyście rzucili okiem na nie, czy można/trzeba coś w nich zmieniać/poprawiać czy zostały zaprojektowane prawidłowo i można zostawić to tak jak jest.
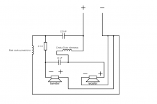
Sprzętowo w obecnie wygląda to tak:
Tor wysoki:
Cewka
Kondensator Jenzen audio 0,22 µF MKP 400V
Rezystor metalizowany = 4,3 Ω ±5%
Tor niski:
Cewka
Kondensator
Monacor MKP 12 µF 250V
Niestety nie znam wartości cewek ale jeśli to koniecznie to postaram się zdobyć odpowiedni multimetr i to pomierzyć.
W załączeniu poglądowe zdjęcie zwrotnicy, MDL został już wymieniony na Monacor'a. Ten czarny kondensator z tyłu to Jenzen audio 0,22 µF.
Będę wdzięczy za wasz opinie.
Na koniec pytanie, czy jest sens wymieniać w tym projekcie tweeter? bo to w nim jeśli już, upatrywałbym jakichś braków brzmieniowych jeśli chodzi o ten zestaw.
Pozdrawiam,
Jakieś dobre 10 lat temu zakupiłem monitory DIY na przetwornikach STX.
Tweeter STX GDWK-10-200-8-PJ (obecnie T.10.200.8.PC)
Woofer STX GDN-14-100-8-SK (bodaj kewlarowe membrany)
Tak sobie u mnie leżały prawie nieużywane, aż pewnego pięknego dnia postanowiłem, że trzeba im dać drugie życie, sprawdziłem same przetworniki i ponieważ okazały się być w bardzo dobrym stanie postanowiłem, że przeprowadzę ich renowację. Wiązało się to z koniecznością usunięcia starego forniru, wrzucę wszystko kiedy projekt będzie skończony, a tymczasem nie o tym...
Po wytłumieniu matą filcową 10mm i wstępnych odsłuchach doszedłem do mniowsku, że coś jest nie tak z górą, jest cofnięta przez co średnica wydaje się płytka a całość przytłumiona.
Na pierwszy ogień poszła do sprawdzenia zwrotnica, to co rzuciło mi się od razu w oczy to elektrolit M.D.L.'a 12 µF w niskim torze, po 15-stu (a może i więcej?) latach miał prawo nie trzymać parametrów.
Zmieniłem go na Monacor 12 µF MKP i bingo to on tutaj był winowajcą, całość wróciła na swoje miejsce, spód jest punktowy i precyzyjny a góra w końcu gra tak jak powinna.
Gra to w tym momencie bardzo przyjemnie jak na budżetowe przetworniki z przed 15 czy może więcej lat, a trochę porównania mam.
Niemniej co tu dużo mówić, nie znam się na projektowaniu zwrotnic, wiec byłbym wdzięczny gdybyście rzucili okiem na nie, czy można/trzeba coś w nich zmieniać/poprawiać czy zostały zaprojektowane prawidłowo i można zostawić to tak jak jest.
Sprzętowo w obecnie wygląda to tak:
Tor wysoki:
Cewka
Kondensator Jenzen audio 0,22 µF MKP 400V
Rezystor metalizowany = 4,3 Ω ±5%
Tor niski:
Cewka
Kondensator
Monacor MKP 12 µF 250V
Niestety nie znam wartości cewek ale jeśli to koniecznie to postaram się zdobyć odpowiedni multimetr i to pomierzyć.
W załączeniu poglądowe zdjęcie zwrotnicy, MDL został już wymieniony na Monacor'a. Ten czarny kondensator z tyłu to Jenzen audio 0,22 µF.
Będę wdzięczy za wasz opinie.
Na koniec pytanie, czy jest sens wymieniać w tym projekcie tweeter? bo to w nim jeśli już, upatrywałbym jakichś braków brzmieniowych jeśli chodzi o ten zestaw.
Pozdrawiam,
Załączniki
Ostatnia edycja:

